Síða 1 af 2
Toyota ævintýrið
Posted: 15.jún 2025, 18:32
frá Snæri
Eins og kom fram í fyrri þræði um Navöruna, þá var sú ákvörðun tekin að skipta um bíl áður en eytt yrði of mikið í bíl sem hentaði ekki í fyrir fjölskyldu. þrátt fyrir að Nissanin væri mjög góður í akstri og fór vel með ökumanninn, þá var það ekki endilega raunin fyrir farþega. pláss var af skornum skamti og ég myndi ekki óska neinum að þurfa að vera á afturbekknum til lengri tíma. Stefnan var því tekin í að leita að rúmbetri bíl, nú hef ég átt einn cherokee, einn Grand Cherokee, og síðan átti ég Pajero í nokkra mánuði, og var því ýað að mér að ég ætti helst að fá mér aftur bíl í þeim dúr.
Nú er staðan bara þannig að ég vinn á vinnustað þar sem er töluvert toyota rúnk í gangi, 3stk 150 krúserar, 3stk 120 krúserar, 1stk 80 krúser, 2 stk corollur og eitthvað fleira, og heyrði ég æði oft klassíska frasa eins og "þetta hefur ekki bilað í toyotunni" og "þetta er ekki svona í krúser, þeir gera þetta miklu betur" þegar ég var að brasa í Nissaninum. með það í huga horfði ég í þá átt. en 150 prado og 200 bílarnir voru í verðflokki sem ég átti erfitt með að kyngja, og ég var ekkert rosa heitur fyrir 100 bílnum, því var horft í áttina að 120 prado og 90 prado bílunum . mér tókst nánast alltaf að finna eitthvað sem ég var ósáttur með, hvort sem það var einhver toyota afneitun eða annað veit ég ekki... gólfið að framan horfið undan þessum, grindin horfin undan hinum, listinn við efri kantinn á frammrúðunni við það að hverfa á þeim næsta og svo koll af kolli..
svo kom loks að því, ég fer einn morguninn að skoða enn einn 90 eða 120 bílin, og í þetta skiptið eins og oft áður tókst mér að pota fingrinum upp í gegnum gólf blikkið og grindin var farin að verða verulega ljót og verðmiðinn var í engu samræmi við það, ég þakka fyrir mig og er á leið í burtu þegar ég sé glitta í þennan fjarska laglega pallbíl í einu horninu, ég vippa mér undir hann með gjallhamarinn og ræðst aðeins á grind, sílsa og gólf. eftir smá væl og skæl tókst okkur að verða sammála um verð og ók ég því í burtu á þessum fína Toyota Tacoma.
en þetta er semsagt bifreiðin: 2007 Toyota Tacoma með tvöföldu húsi og stuttum palli.

- 1.jpg (472.27 KiB) Viewed 19369 times

- poor mans reminder.jpg (3.3 MiB) Viewed 19369 times
Þetta var nú ekki alveg það sem hinn helmingurinn var að búast við, hún átti nú von á jeppa en ekki öðrum pallbíl, en eftir að hafa útskýrt að þetta væri nú töluvert annar pakki en nissaninn, enda hefði hann verið meira í ætt við að sitja í gömlum Farmall heldur en ökutæki, og því var skellt í smá rúnt, komið var við hjá tengdó og passað að setið væri í öllum sætum.
leiðin sem var valin sem prufurúntur var línuvegurinn milli þingvallavegar og nesjavallarvegar, inn að folaldadal og slóðan milli bjarnarfells og ingólfsfjalls til suðurs

- Trakk.jpg (279.18 KiB) Viewed 19369 times

- linuvegur.jpg (849.75 KiB) Viewed 19369 times

- i att ad folaldadal.jpg (913.24 KiB) Viewed 19369 times

- vid ingolfsfjall.jpg (735.07 KiB) Viewed 19369 times
ég taldi þetta ágæta frumraun, en þarna fékk bíllinn að hristast vel á alla kannta og fá að keyra allt frá 2h niður í 4l með afturlásin á.
Allir voru ánægðir með túrinn og bíllinn samþykktur. þá næst var bíllinn þrifinn og grófmassaður, og bíður þá eftir næsta breytingaskrefi sem verður ákveðið á næstunni. bíllinn kom á 295/70 r17 en nartar alveg svakalega í í samslætti og beygju.

- allir 3.jpg (1.32 MiB) Viewed 19369 times

- nythrifinn ad framan.jpg (1.75 MiB) Viewed 19369 times

- nythrifinn a hlid 2.jpg (968.83 KiB) Viewed 19369 times
Re: Toyota ævintýrið
Posted: 15.jún 2025, 21:36
frá draugsii
virkar þokkalega heillegur að sjá á myndum til hamingju með gripinn
Re: Toyota ævintýrið
Posted: 16.jún 2025, 08:08
frá jongud
Ég vona að þú sért vanur með gjallhamarinn á grindurnar, Tacoma grindur eru vesen, eins og ansi margar grindur reyndar.
En þetta eru fínir keyrslubílar, lengri en Land Cruiser sem er gott á þvottabrettum og holufylltum vegum. Bensínvélin er þyrst, en það er nægt afl í henni.
Re: Toyota ævintýrið
Posted: 16.jún 2025, 11:42
frá muggur
Til hamingju með þennan og það verður gaman að fylgjast með þessu hjá þér!
Hef aldrei verið hrifinn af Toyota og stimplað Tacomu sem eftirlíkingu af F150. En eftir að hafa farið í ferð með Útivist í vetur þar sem ein Tacoma var á 44 Nokian og önnur á 40 tommu dekkjum þá hef ég svo sannarlega skipt um skoðun. Tacoman á 40 tommunni dreif svoleiðis miklu betur en ég á 42 tommu og ég held að stór hluti af ástæðunni er hversu langar þær eru og þyngdardreifingin góð. Þessi upplifun varð þess valdandi að ég fór aðeins að skoða bílasolur.is og slíkt. Leið eins og ég væri að halda framhjá jeppanum mínum en veit að pæjunni er alveg sama enda dauður hlutur :-)
ps. Grindur má laga eins og flest annað ef það verður vesen
Re: Toyota ævintýrið
Posted: 16.jún 2025, 18:52
frá Snæri
draugsii wrote:virkar þokkalega heillegur að sjá á myndum til hamingju með gripinn
Takk fyrir það, úr fjarlægð er hann nokkuð fínn, og skánaði heilan helling við góða mössun, á svo eftir að fara aðra umferð með fínni massa, en það er þó nokkuð af skellum eftir steinköst sem þarf að bletta í og laga, en þangað til verður ryð-sealer að duga. palla linerinn hefur líka eitthvað farið af stað hægra meginn og marið lakkið þar á horninu.
jongud wrote:Ég vona að þú sért vanur með gjallhamarinn á grindurnar, Tacoma grindur eru vesen, eins og ansi margar grindur reyndar.
En þetta eru fínir keyrslubílar, lengri en Land Cruiser sem er gott á þvottabrettum og holufylltum vegum. Bensínvélin er þyrst, en það er nægt afl í henni.
já, hef nokkra reynslu af þessum japönsku bílum sem komu milli aldamóta og c.a. 2010, bæði grinda og sjálfberandi, ótrúlegt allveg hvað þetta hverfur í seltunni. það voru 2 staðir sem ég tók sérstaklega eftir sem þyrfti að ráðast á sem fyrst (að aftan undir palli), en ekkert of alvarlegt. hún virtist frekar heilleg að framan þar sem hún er lokuð var vesenis staður (s.s. þar sem grindin er lokuð og engin dren göt)
Eyðslan kom reyndar furðulega á óvart, ég fyllti bílin þegar ég fékk hann og setti svo aftur á hann eftir 100 mílur(160,9 km) áður en ég fór línuveginn og þá fóru 24,3lítrar á hann (um 15.1 l/100km) sem mér fynnst nú ekkert svo svakalegt miðað við 100% innanbæjarakstur, það er bara temmilega mitt á milli nissan 4cyl diesel sem ég var á og grand cherokee 5.9 v8 sem ég átti áður, eyðslunni má eflaust ná meira niður með nýjum kertum, síum og léttari bensínfæti. ég bjóst við meiru m/v það sem maður hefur lesið
muggur wrote:Til hamingju með þennan og það verður gaman að fylgjast með þessu hjá þér!
Hef aldrei verið hrifinn af Toyota og stimplað Tacomu sem eftirlíkingu af F150. En eftir að hafa farið í ferð með Útivist í vetur þar sem ein Tacoma var á 44 Nokian og önnur á 40 tommu dekkjum þá hef ég svo sannarlega skipt um skoðun. Tacoman á 40 tommunni dreif svoleiðis miklu betur en ég á 42 tommu og ég held að stór hluti af ástæðunni er hversu langar þær eru og þyngdardreifingin góð. Þessi upplifun varð þess valdandi að ég fór aðeins að skoða bílasolur.is og slíkt. Leið eins og ég væri að halda framhjá jeppanum mínum en veit að pæjunni er alveg sama enda dauður hlutur :-)
ps. Grindur má laga eins og flest annað ef það verður vesen
Takk fyrir það, en ég myndi frekar telja Tacomuna sambærilegri Rangernum, F150 bíllinn er töluvert stærri og þyngri, ef ég man rétt þá er 4-dyra f150 frá þessu tímabili um 2.5 tonn, en tacoman er um 1.9, það munar ótrulega um þessi 600 kíló
ef það er eitthvað að marka nissan þráðin, þá er verkefnastjórnunin hjá mér svoldið ábótavant og hægt á milli uppfærslna, enda er ég háður því að öll verkefni sem ekki er hægt að gera úti á plani þurfa að hitta á kvöld/helgar sem að það er laust pláss á verkstæðisgólfinu uppí vinnu.. sem hefur ekki verið raunin síðustu 4 vikurnar, og þá stærri aðgerðir þurfa að bíða eftir frídögum sem lengja helgar.. en stefnan er allavegana að reyna að ná 37" fyrir veturinn og framhaldið ræðst svo seinna.... ég mun eflaust liggja yfir þræðinum hjá Jongud næstu vikurnar.
Re: Toyota ævintýrið
Posted: 13.júl 2025, 20:10
frá Snæri
heldur minna búið að gerast miðað við það sem maður ættlaði sér... sumarið "so far" farið mestmegnis í þvæling milli landshluta og eitthvað í þá áttina.
renndi með bílinn inná classic "betur sjá augu en auga" og allt það og fékk grindin svosem engar fimm stjörnur.. farið að þynnast stálið á þverbitanum við drifskaftsupphengið, og ofanverður bitinn sem er við bensíntankinn. skv þeim var framhlutinn (prófíl hlutinn) mjög góður og heill, en "ætti að hafa augun opin fyrir afturhluta af svona grind"
ég hef ekkert farið að skoða það neitt nánar en ættli maður hafi augun ekki bara opin og sjái til, mögulega hægt að laga þetta með SafeTCap kitti líka.
annars eftir þessa dæmingu þá var bara ákveðið að byrja á einhverju breytingarferli. einhverstaðar þarf víst að byrja og var ákveðið að byrja á því að færa fremri boddýfestingar, en orginal festingarnar eru bæði nánast innaní hjólaskálinni, og eru óþarflega langar. . heyrt var í þessum helstu breytingaraðilum með það og voru svörin í kringum 15 tíma í þetta, eða ca 2 vinnudagar. það er eflaust rétt hjá þeim og ekkert athugavert við það en ég var ekki alveg tilbúinn í það og tók því helgina frá til að gera þetta bara sjálfur, enda spáin ekkert sú æðislegasta fyrir ferðalög. miðað við 15 tíma hjá vönum manni áættlaði ég allri helginni í þetta, og byrjaði strax á föstudegi eftir að ég stimplaði mig út.

- boddyfestingar.jpg (1.42 MiB) Viewed 18135 times
byrjað var að skera gömlu festingarnar af, og þar fyrir aftan beið mín mjög ljótt stál, en undir orginal festingunum er smá "hilla" þar sem að mold og drulla safnast saman og fær að sitja óáreitt, og því var nánast ónýtur bitin undir festingunni, þá var byrjað að skera skemmdirnar úr og farið í að ryðbæta, tekin var stikkprufa við hliðiná suðunni fyrir utan boddyfestinguna og þykktin skoðuð. eins og sjá má þá er stálið sem var bakvið festinguna frekar ljótt, en þetta var allt hreinsað til og bætt.

- rydgot.jpg (745.2 KiB) Viewed 18135 times
vinstri hliðin töluvert skárri

- eins_og_nytt.jpg (3.15 MiB) Viewed 18135 times
smá munur á gömlu og nýju festingunni

- sma_munur.jpg (4.32 MiB) Viewed 18135 times
og fyrst maður var að þess hvorteðer, þá færði ég líka festinguna aðeins aftar, við þetta var festingin ekki lengur á þverbitanum í boddýinu, en ég fann fjandi flottan stálbút sem ég gat notað til að sníða styrkingu í boddýið ásamt því að renna millilegg úr POMi nýja gatið er s.s. með styrkingu beggja vegna við gólfið og tengt í þverbitann.

- ny stadsettning.jpg (3.72 MiB) Viewed 18135 times

- styrking_fyrir_nyja_stadsettningu.jpg (4.72 MiB) Viewed 18135 times
allt punktað saman og mátað í síðasta skipti áður en allt er soðið saman

- punktad_saman_og_matad_undir.jpg (3.46 MiB) Viewed 18135 times

- komid_undir.jpg (4.02 MiB) Viewed 18135 times
þetta tók vel innan þessara 15 tíma sem ég hafði áættlað í þetta, þannig að ég tók dag 2 í það að fara nógu margar umferðir af lakki og skilja hvergi eftir bert stál og tók frambitann í leiðinni og menjaði hann til og málaði, og ég held barasta að mér hafi tekist að halda bílnum nokkuð jöfnum, það er allavegana ekki sjáanlegur hæðarmunur eftir nýju boddýfestingarnar

- frammbiti_menjadur.jpg (3.07 MiB) Viewed 18135 times

- ekkert_skakkur.jpg (1.59 MiB) Viewed 18135 times
Re: Toyota ævintýrið
Posted: 14.júl 2025, 08:12
frá jongud
Flott þetta. Framhlutinn á grindinni þinni er allavega betri en gamla grindin mín (sem ég er búin að skipta út).

- Taco1.jpeg (1.41 MiB) Viewed 18093 times
Það er minnir mig einhver inni á Facebook grúppunni "Tacoma Iceland" sem er með teikningar til að skera út grindarhlutana að aftan.
Já, og svo á ég heillegan grindarbita fyrir drifskaftsupphengju. Hann var það eina sem ég hirti úr gömlu grindinni hjá mér, enda hafði honum greinilega verið skipt út.
Re: Toyota ævintýrið
Posted: 17.júl 2025, 21:07
frá Snæri
Já, ég hélt að það hefði verið farið að þynnast mun meira í kringum festinguna, þannig að það kom á óvart hversu heilt þetta var miðað við hversu ógeðslega mikið yfirborðsryð er á allri grindinni sem slíkri. sé ekki ummerki um að það hafi verið skipt um grind eða grindarhluta, en það eru staðir þar sem að hnoðin eru horfin og einhver reynt að klemma saman og sjóða með mjög takmörkuðum árangri.
þarf að setja slöngu uppá lekabyttuna frá A/C kerfinu samt og færa hana eitthvað annað, toyota ákvað að láta vatnið frá byttunni dropa beint ofaná þverbita og það er farið að skemmast svoldið undan því.
varðandi drifskaptsupphengslisbitann, þá hafði mér dottið í hug að smíða hann upp úr rörum þar sem að ég hef frekar góðan aðgang að heildregnum rörum, bæði galvstál og 316 ásamt góðri beygjuvél. þessi biti er bara úr frekar þunnri formaðri blikkplötu, þannig að 16x2 heildregið eða eitthvað þar í kring ætti að vera yfirdrifið nóg. jafnvel spurning um að í staðþess að nota 2 rör og stífa á milli þeirra, að hafa bara eitt gott 50x5 rör og platta á því fyrir upphengið, svipað og var í gamla GMT800

- þverbiti.png (123.94 KiB) Viewed 17825 times
Re: Toyota ævintýrið
Posted: 26.júl 2025, 22:06
frá Snæri
sitt lítið af hverju búið að gerast.
græjaði festingu fyrir sjúkrakassa ásamt spelku efni og neyðarteppi fyrir aftan afturbekkinn,
losaði dráttarkúluna úr prófilbitanum, þurfti sem betur fer ekki að sækja flöskuna fyrir bláa lykilinn, sýru vaskaði og málaði
þurfti að losa stigbrettin undan þegar ég færði boddýfestingarnar um daginn þannig að ég notaði tækifærið og baðaði þau uppúr málningaleysi og vafði inn í plast. málaði stigbrettin uppá nýtt með epoxy í sama lit.
einnig endurnýjaði ég spottasafnið mitt, en dráttartogið sem ég átti fyrir var af óþekktum aldri (fylgdi með XJ cherokee sem ég keypti fyrir um 15 árum síðan) og teygjuspottinn var allur tjásulegur og ljótur, þessu var því hent og endurnýjað, 1 dráttartóg, 1 teygjuspotta og 2 spottalása.

- sjukrakassi.jpg (914.63 KiB) Viewed 16654 times

- profilkrokur_fastur.jpg (1.29 MiB) Viewed 16654 times

- syruvask_profilkrokur.jpg (1.75 MiB) Viewed 16654 times

- stigbretti_og_profil_krokur.jpg (4.16 MiB) Viewed 16654 times

- nymalad.jpg (3.82 MiB) Viewed 16654 times

- teygjuspotti_og_spottalasar.jpg (4.77 MiB) Viewed 16654 times

- drattartog.jpg (4.38 MiB) Viewed 16654 times
og svo var það annað, afturendinn á bílnum hefur alltaf verið full lauslátur, og eftir að hafa legið yfir spjallborðum virtust allir vera sammála um það að þetta sé í raun tvennt sem að orsakar þetta að mestu, það að með "gen 2" tacomonum, breyttu toyota úr prófílgrind yfir í að vera með tvöfalda skúffu.
Skúffan gefur töluvert meira eftir heldur en gamli prófíllinn sem var í gen 1 og orsakar það að grindin er að "flexa" töluvert og þá fer afturendinn að dansa, og hitt er það að fjaðurupphenglslin eru úr pjátri og svigna töluvert til. Þetta tvennt spilar saman og veldur því að við ákveðnar aðstæður er eins og afturhásingin öðlist sjálfstætt líf.
Miðað við mína "rannsóknarvinnu" þá virðast flestir annaðhvort skipta út upphengslunum eða sjóða plötur í skúffuna og loka henni.
annað upphengslið undir mínum bíl var nú þegar aðeins undið, og líklega er það stærsti orsakavaldurinn fyrir þessu hjá mér, en einnig voru fóðringarnar í liðnum orðnar slappar, og því var það sjálfgefið að skipta þessu bara út og setja nýtt upphengsli og fjaðurlið. þessi upphengi bjóða svo frekar uppá það að setja stífu á milli þeirra til að stýfa þá af enn frekar ef þess þarf.

- upphengsli.jpg (3.23 MiB) Viewed 16654 times

- grindarbiti.jpg (3.29 MiB) Viewed 16654 times
skúffan undir upphengslinu var merkilega heillegur miðað við hvað ég hélt, sá enga ástæðu til að leggjast í suðuvinnu og menjaði því bara og zinkaði flötinn undir nýja upphenglsið.

- samanburdur.jpg (4.08 MiB) Viewed 16654 times

- upphengsli_klart.jpg (557.07 KiB) Viewed 16654 times

- komid_undir.jpg (996.85 KiB) Viewed 16654 times
síðan var skellt í smá ferð, hugmyndin var að fara upp að skjaldbreið frá gamla lyngdalsvegi/gjábakkavegi, yfir eyfirðingaveg og niður uxahryggjaveg, en það fór nú ekki lengra en það, að við þjófahnúka þurftum við að snúa við þar sem að vegurinn var hreinlega ónýtur, niðurgrafinn og ljótur, því var snúið við (Ummerki voru um að aðrir á sömu leið hafi augljóslega ekki tekið sömu ákvörðun og frekar keyrt í kringum skemmdina með tilheyrandi eyðileggingu). Í staðin var farið áfram upp gamla lyngdaslveg að þingvöllum og keyrt upp uxahryggi og þaðan línuveginn(?) yfir í skorradal og upp dragaveg yfir í hvalfjörð.
það var svosum ekkert reynt á bílinn en, ég er ekki frá því að afturendinn er aðeins rólegri, hvort það sé af því að gamla upphengið var bogið og fóðringar slitnar eða það að það sé minni eftirgengni í nýju.

- prufurunts_trakk.jpg (353.55 KiB) Viewed 16654 times

- lagt_af_stad.jpg (4.72 MiB) Viewed 16654 times

- grafningur.jpg (6.13 MiB) Viewed 16654 times

- grafningur 2.jpg (7.1 MiB) Viewed 16654 times

- grjot.jpg (6.63 MiB) Viewed 16654 times

- lika_vegur.jpg (5.99 MiB) Viewed 16654 times

- vegur.jpg (5.95 MiB) Viewed 16654 times
Re: Toyota ævintýrið
Posted: 02.aug 2025, 18:00
frá Snæri
eftir nánari skoðun eftir síðustu ferð, kom í ljós að næst efsta blaðið beggja vegna er brotið rétt framan við hásingu sem líklega útskýrir frekar þennan pirring með afturendann. með því að fletta upp verksmiðjunúmerinu hjá toyota, kemur í ljós að þessi bíll var meðal þeirra sem voru inkallaðir vegna galla í fjaðrabúnaði.
mér hefur þó hingað til gengið illa að eiga við toyota ísland og eru þeir frekar tregir með allt tengt þessum bíl af minni reynslu, þar sem þeir fluttu þá ekki inn. því er spurningin hvort það sé ekki upplagt að nýta tækifærið og fara í alminnilegar fjaðrir. stór galli við núverandi upsettningu er sú að fjaðrirnar eru fyrir ofan hásingu, og til að lyfta bílnum ekki of mikið þurfa þær því að vera nánast flatar sem að sama skapi þýðir að samsláttur eða "up travel" er mjög takmarkað eða um c.a. 11cm áður en fjaðrirnar fara að vindast innávið og verða að "W". lausnin við þessu er annaðhvort að fá sér hækkunar gorma, sem koma þá með meiri sveigju og vera þá með þynnri blöð í staðin fyrir burðarfjöðurina, eða fara í parabólískar fjaðrir sem fara þá undir hásingu og með því ætti að nást um 10 cm í viðbót af "up travel" miðað við sömu aksturshæð eða heildar travel um 48cm (19") með smá breytingu á grind með allt að 16" löngum dempara. nú, eða þá bara fara í gorma og stýfur.
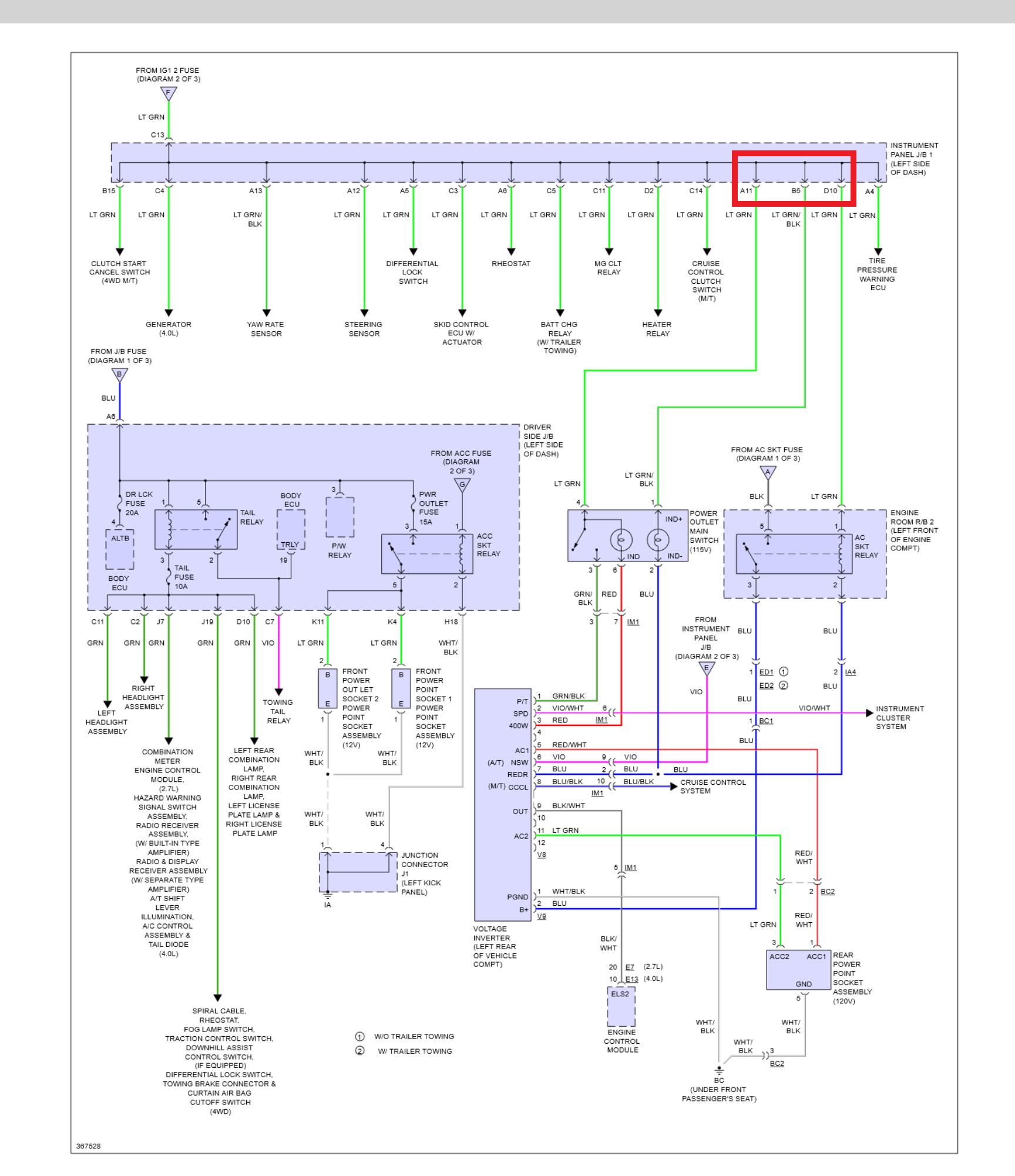
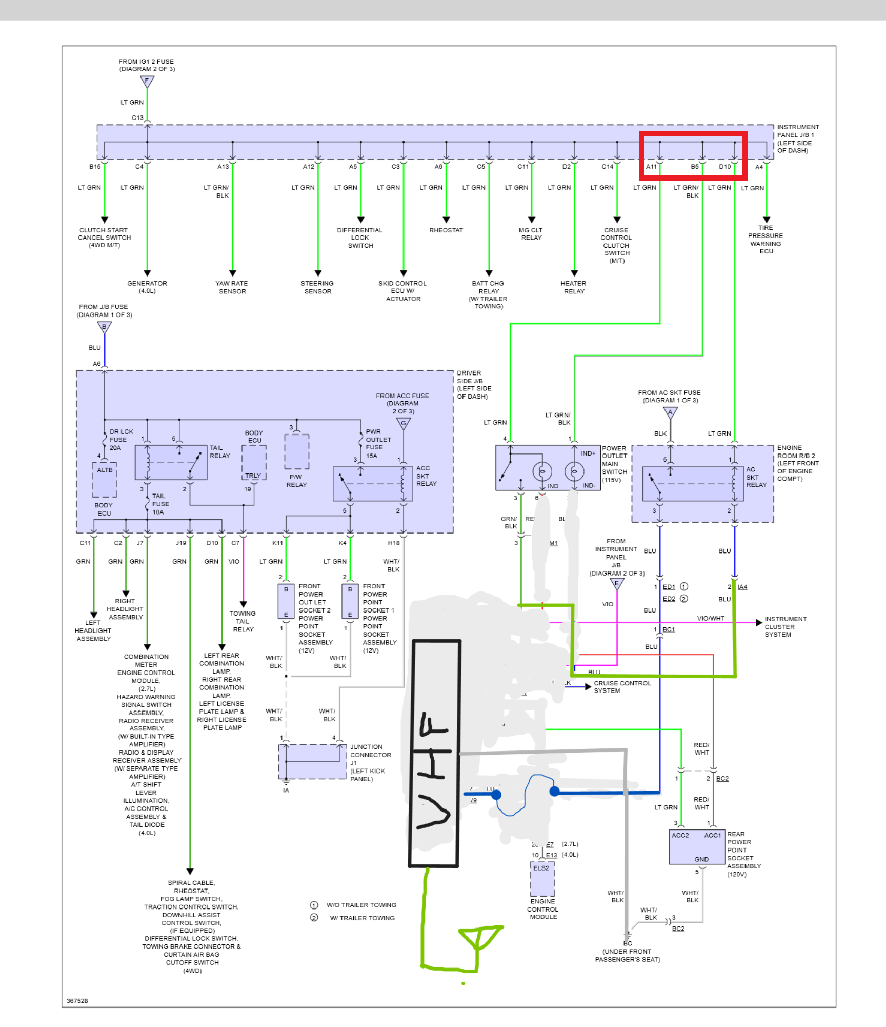
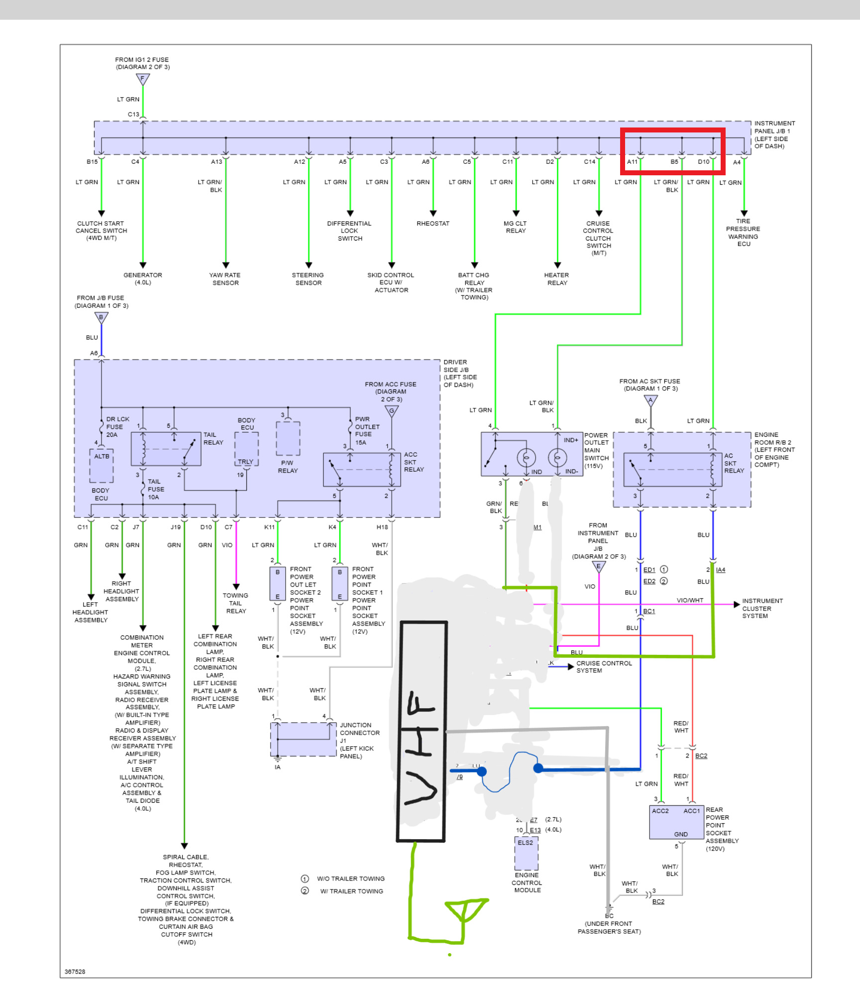
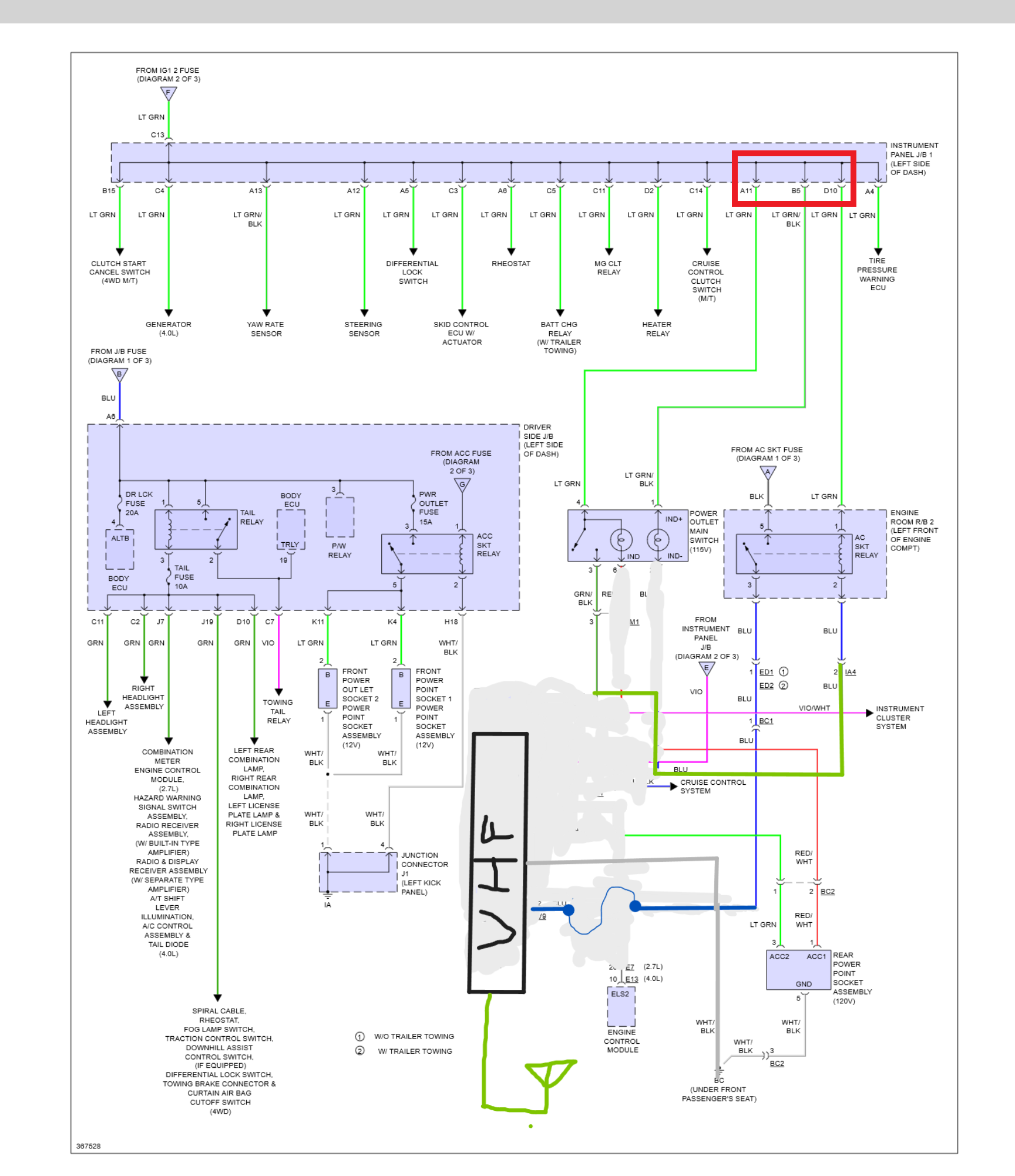
að öðru, þá þar sem ég er meira og meira farinn að ferðast með öðrum bílum frekar en bara við á einum bíl, þá var víst kominn tími til að græja sér einhverja talstöð.
skynsamur maður hefði líklega bara fengið sér handstöð og verið happy, en því miður er ég ekki skynsamur, og síðan átti ég líka þessa fínu kenwood "mobile" stöð í kassa, og eftir að hafa beðið fallega og fengið sendan rx/tx/tone lista yfir vhf rásir sem eru í notkun/skráðar, þá vildi svo til að ég fann trillu kústskaft til hjá mér sem var tunað fyrir nokkurnvegin þetta helsta svið rása. kústskaptið er þónokkuð langt og fyrirferðarmikið þannig að ég ætla nú ekki að lofa því að ég skipti því ekki út fyrir lítin gorm eins og flestir eru með (ég vill ekki setja það í þakið þar sem ég sé fyrir mér að vera með rekka), og þetta var það sem ég átti til nú þegar og ákvað því að prufa, fer nú ekki mikið fyrir þessu þegar það er ekki í notkun þar sem þetta er á fellifæti og fljótlegt að skippa skaftinu af.
talstöðina setti ég í millistokkinn, en undir millistokknum var 110v inverter sem ég hafði engan áhuga á, því var hann tekinn út og stóra relý-ið sem kveikti áður á inverternum kveikir núna á talstöðinni í staðinn. Inverterinn var með 2 stillingar 100w og 400w það seinna var eingöngu nothæft ef bíllinn var stopp, "relay drive" vírinn var því tekinn í burt og "power trigger" tengt inná hann í staðinn, speed sensing og neutral safety switch aftengt og ég nota því rofan sem áður virkjaði 400w outputtið núna til þess að kveikja á talstöðinni. bæði relay drive og powertrigger vírarnir komu úr svisstraumi og því virkar talstöðin ekki þegar dautt er á bílnum, get samt með nokkuð fljótlegu móti breytt því yfir i B+ ef þess þarf. RG58 kapalinn dró ég svo í gegnum littla grommettu sem var fyrir aftan annað aftursætið og leiddi beint útá pall.
hugmyndin er síðan að draga RJ45 kapal og setja það í sökkul á betri stað þar sem hægt er að plögga míkrafóninum í þegar hann er í notkun, og einnig ef hljóðið er vandamál ofaní miðjustokk, þá er mono jack með standard 4ohm og því hægt að græja lítin hátalara á betri stað ef þess þarf.

- rafmagn.png (475.63 KiB) Viewed 16011 times

- breyting.png (572.74 KiB) Viewed 16011 times

- undirbuningur.jpg (1001.67 KiB) Viewed 16011 times

- gegnumtak_aftan_aftursaeti.jpg (3.22 MiB) Viewed 16011 times

- fellifotur.jpg (2.38 MiB) Viewed 16011 times

- inni_midjustokk.jpg (2.87 MiB) Viewed 16011 times

- kustskapt.jpg (1.08 MiB) Viewed 16011 times
það var svo einhver búin að setja auka rofa til að virkja þokuljósin í kerrutenglinum (tacoman kemur ekki með þokuljósi að aftan) og setja ljósa breyti (breytir úr USA stenfu/bremsuljósi í sama ljósinu yfir í hefðbundna stílin þar sem stefnuljósið er aðskilið frá bremsuljósi) hreinsaði því upp víra kraðakið, merkti vírana og skipti út ljótum tengjum sem voru farin að oxast fyrir deutch DT tengi. var búinn með öll C- splæsin mín þannig að oxaðir berir vírar voru bara hreinsaðir upp, löðrað í leiðnifrírri feiti og teipað yfir aftur. þetta verður síðan skorið upp og lagfært alminnilega þegar ég eignast fleiri 1500-5000 CMA U-splæs.

- vira_kradak.jpg (3.82 MiB) Viewed 16011 times

- med_dt_tengjum.jpg (3.01 MiB) Viewed 16011 times
næsta verk verður síðan að koma upp loftdælu og auka rely/öryggja-boxi
Re: Toyota ævintýrið
Posted: 02.sep 2025, 21:46
frá Snæri
Búinn að vera að baksa við að græja aukarafkerfi í bílinn, þar sem að ég er á einhverri budget týpu af tacomu, þá var hellingur af auðum "tökkum", þ.e. þar sem flottari týpurnar eru með downhill assist control, roll-over airbag disable, og skriðvörn.. þar er ég bara með blindlok. Ákvað því að setja takka í þessi port og nota þau frekar en að vera með svona auxbeam rofaborð. flest þessi relybox sem ég fann notuðu annaðhvort serial merki til að virkja rely-in frá þeirra eigin rofaborði sem ég var ekki í stuði til að finna útúr, eða voru pre-made box eins og frá rafdan sem mér fannst vera full veikluleg. ég ákvað því að púsla saman í eitt Eaton box sem styður 80amper samanlagt (en samt 30amper per rás fyrir 10 rásir, þar af 5 rásir eru rely+öryggi og hinar 5 bara öryggi).
Bjó til eitt loom sem fór í gegnum gúmmíið sem hood-opnunar barkinn fer innum, og svo straumskott úr 5q vír sem fara niðurúr eaton kössunum með rakaþéttum metripak 30-ampera smellutengi þannig að til að tengja aukahluti við boxið er það orðið bara plug-and-play
bætti síðan við safnskinnu fyrir straum frá rafgeymi og setti svo nýjan rafgeyma pól. nokkuð sem að ég á eftir að endurhugsa töluvert. eftir á að hyggja hefði ég átt að halda orginal rafgeymapólnum og setja stærri safnskinnu með öryggjum frá safnskinnu, og eins mun ég skifta öryggja húsinu sem er fyrir relyboxið út fyrir útsláttarrofa, er ekki sáttur með þessa gerð af öryggjahúsum.

- relaybox.jpg (5.35 MiB) Viewed 14426 times

- víraloom1.jpg (5.97 MiB) Viewed 14426 times

- víraloom 2.jpg (5.82 MiB) Viewed 14426 times

- hood.jpg (2.97 MiB) Viewed 14426 times
Í þetta fékk ég svo rofa sem að áttu að vera með OEM lookinu, en þegar ég bar þá saman við orignal RR lock takkan þá var töluverður munur á þeim, bæði eru orginal rofarnir grárri og eru kanntar rúnaðri.. en ég læt það vera í bili. bjó til annað víraloom sem tekur alla 4(5) rofana saman í eitt smellutengi og tengist svo loominu frá vélarrými.

- rofaloom.jpg (3.49 MiB) Viewed 14426 times

- rofar.jpg (2.94 MiB) Viewed 14426 times

- klárt.jpg (3.17 MiB) Viewed 14426 times
og nú er bara að finna eitthvað til að tengja við þetta fína rofabox ;)
fyrr í sumar þá ákvað ég líka að taka loftinntakið og færa það, í staðþess að taka loftið úr hjólaskálinni þá er það núna tekið inn undan plastrennunni fyrir ofan loftinntakið fyrir loftræstinguna, loftinntökin (A/C og vélar) voru aðskilin með plasthlíf svo vélin færi ekki að sjúga loftið innanúr bílnum. einhver töluvert gáfaðri en ég var búinn að reikna úr að þessi renna nær að flæða nóg lofti til að anna bæði A/C á fullu og vélinni á útslættinum.
er búinn að vera með þetta svona að verða 3 mánuði núna og búinn að vera í töluverðu vatnssulli en hef ekki orðið var við að loftsían verði rakari en áður. það verður svo að koma í ljós hvernig þetta reynist í vetur, það heyrist smá meira soghljóð inní bíl en áður, en þá aðallega á fullri inngjöf, við venjulegan akstur hef ég ekki orðið var við neina breytingu.
þetta er svona það hæsta sem ég kemst með loftinntakið án þess að setja snorklu á bílinn.

- inntak fyrir.jpg (3.13 MiB) Viewed 14426 times

- inntak eftir.jpg (848.44 KiB) Viewed 14426 times
Re: Toyota ævintýrið
Posted: 04.sep 2025, 11:27
frá muggur
Þetta er mjög flott, aukarafkerfið. Hef gert nokkrar atlögur við svona tengi en þessir prjónar og vírar og smellusystem hefur reynst mér um megn. Flott að nýta líka götin í innréttingunni.
Sniðugt að færa loftinntakið, fær greinilega meira pláss í húddið fyrir eitthvað dót eins og loftdælu eða hvað sem þér dettur í hug að sé "alveg nauðsynlegt að hafa".
Re: Toyota ævintýrið
Posted: 04.sep 2025, 21:15
frá Snæri
Já, það er alveg himin og haf á milli þess hversu stórt og rúmgott vélarrýmið í tacomunni er miðað við nissaninn, sem minnkar svo eitthvað þegar maður fer að klippa úr og stækka hjólaskálarnar uppí vélarsalin .
Ég var einmitt að spá í að föndra eitthvað brakkett og setja loftdælu þarna eins og jongud gerði í þræðinum sínum. Hugmyndin var að vera búinn að græja það fyrir litlubíla ferð 13.sept, en það kemur bara í ljós.. held þá bara áfram að sníkja loft frá ferðafélögunum.
Fór síðan á vigtina í kollafirði/kjalanesi um daginn, 3 manneskjur í bílnum og eitthvað af búnaði með ca 3/4 tank af bensíni, 1205kg á framöxli(klafa), 1050kg á afturhásingu.
Re: Toyota ævintýrið
Posted: 16.sep 2025, 21:14
frá Snæri
Dælan fór loksins í húddið, endaði á að bolta hana þar sem SAIS mengunarvarnarbúnaðurinn og loftintakið eiga að vera (þessi bíll kom ekki með SAIS en boltagötin voru til staðar í innra brettinu).
fór í plötuhauginn minn en fann ekkert sem hentaði annað en 1.5mm rústfrítt, lét það bara duga.
hef lengi látið mig dreyma um að græja kantpressu apparat í stóru vökvapressuna okkar, en það hefur ekki raungerst ennþá. Þá er bara slípirokkurinn og og suðuvélin. Á þessari loftdælu eru 8 bolta göt sem eiga að halda henni, 4 af þessum (neðri röðin) nota ég til að bolta dæluna beint á plötuna, og hin 4 (efri röðin) nota ég til að festa brakkettið og dæluna í hliðina á innra brettinu, þ.e. boltinn fer í gegnum innrabrettið og þaðan í brakkettið/dæluna. svo eru 2 göt á hinni plötunni sem að bolta plötuna/brakketið fast niður í innrabrettið með því að nota boltagötin sem voru fyrir inntakið/SAIS dæluna. það er svo bara tímabundin loftkúpling þarna en hugmyndin er í náinni framtíð að græja loftkút og úrhleypibúnað.

- plotusafn.jpg (2.89 MiB) Viewed 13779 times

- nogvu gott held eg.jpg (4.44 MiB) Viewed 13779 times

- sirka samsettning.jpg (3.91 MiB) Viewed 13779 times

- daela.jpg (3.26 MiB) Viewed 13779 times
skipti líka út örygginu í fyrri pósti út fyrir útsláttarrofa

- aukarafkerfi lagad.jpg (1.14 MiB) Viewed 13779 times
síðan var skellt sér í ferð uppí setur ásamt 17 öðrum bílum og á heimleiðinni vorum við nokkrir sem lengdum leiðina aukalega um heklusvæðið, heilt yfir stóð tacoman sig vel, en það voru nokkrir staðir sem fengu mig til að virkilega íhuga að stækka við mig, þannig að nú er bara að leggjast í það að skoða hvernig maður eigi að snúa sér í því og í ákveða endanlega dekkjastærð.

- Trakk.jpg (181.77 KiB) Viewed 13779 times

- start.jpg (11.55 MiB) Viewed 13779 times

- setrid.jpg (6.25 MiB) Viewed 13779 times

- steinar og grjot.jpg (7.84 MiB) Viewed 13779 times

- gljufurleit.jpg (13.76 MiB) Viewed 13779 times

- raudaskal.jpg (11.05 MiB) Viewed 13779 times

- sunnan fremri vatnafjalls.jpg (5.8 MiB) Viewed 13779 times
fékk mér síðan nýja dempara að framan fyrir nokkrum vikum síðan, er búinn að taka þá undan og í sundur óbærilega oft á meðan ég var að skinna þá til og fá þá eins og ég fílaði þá, svei mér ef ég get ekki bara gert þetta blindandi næst, en held að ég sé orðin nokkuð ánægður með þá núna, þarf líklega að breyta þeim aðeins aftur þegar ég fer í að uppfæra afturfjöðrun en það er seinnitímavandamál.

- shiny.jpg (4.48 MiB) Viewed 13779 times
Re: Toyota ævintýrið
Posted: 17.sep 2025, 08:08
frá jongud
Þú hefur vonandi sett svera og góða bolta þegar þú festir plötuna fyrir loftdæluna, ég lenti í því að dælan var við það að slíta sig lausa, enda merkilega þungt í svona dælum.
Re: Toyota ævintýrið
Posted: 17.sep 2025, 13:13
frá muggur
Verður gaman að sjá hvar þú endar í dekkjum með þennan bíl. Virðast vera ansi seigar þessar Tacomur á 40 tommu og óstöðvandi á 44 tommu!
Er ekki viss um að þú gætir birt þetta track á facebook, en kannski er ég bara óþroskaður í hugsun :-)
Re: Toyota ævintýrið
Posted: 17.sep 2025, 19:06
frá Snæri
Ég er ekki alveg búinn að ákveða hvar ég ætli að enda, en hef lítin sem engan áhuga á 44", allavegana ekki nokian dekkjunum.
37", 40" og 42x14.5(Xcomp) hefur allt komið til greina, og góð rök verið færð fyrir öllum þessum stærðum.
Já, það hafa einhverjir haft orð á því að við hlytum að hafa tekið heklu hringin aukalega sérstaklega útaf trakkinu sem komið var, ég ætla hvorki að staðfesta né hafna þeim orðróm :)
Re: Toyota ævintýrið
Posted: 26.sep 2025, 22:02
frá Snæri
Jæja, nú langar mig aðeins að heyra frá ykkur hinum, en nú er ég í pælingum með afturhásinguna. og þá aðallega upsettningu á fjöðrun.
Ég hef verið að hallast að því að halda mig við fjaðrir, og setja mýkri þynnri fjölblaða fjaðrir, en ég fær reglulega comment um að fara frekar í gorma, því langar mig að fá að heyra aðeins álit frá öðrum og rök fyrir því.
allavegana eru þetta þeir punktar sem ég hef eftir að hafa velt þessu aðeins fyrir mér. Er með eitt strípað hásingarrör sem að ég á eftir að sjóða allar stífu/dempara festingar eða fjaður platta á, og því er ég opin fyrir öllu eins og er.
- halda núverandi útfærslu: fjaðrir ofan á hásingu, skipta út núverandi setti fyrir 9-blaða sett án burðarfjöður. - einfallt, virkar vel, þarf ekkert að pæla í neinu, færa bara fremra fjaðurupphengið aðeins frama og bolt-on and go
- færa fjaðrir niður fyrir hásingu - margfallt meiri samsláttur (hásingarrörið getur slegið saman á grindarbitanum), næ 45cm fjöðrunarsviði leikandi, en fullur samsláttur gæti orðið vesen á stærri dekkjum þar sem hásingin nær að fjaðra töluvert hærra upp en áður, einnig eru fjaðrir og fjaðurliður farið að dragast eftir snjónum, ætti samt ekki að standa neðar en drifkúlan, er líklega ekki vandamál.
- Ræna stífunum undan LC120/150 og sjóða á "as-is"- gengur ekki upp á tacomu, pinion hallinn breytist of mikið við fjöðrun, antilift/antisquat allt of lágt ásamt öðrum fjöðrunareiginleikum sem ég hef ekki áhuga á.
- Radíus armar - vill ekki sjá það system.
- 3 link (2 neðri stífur, 1 efri stífa) - líklegasti kandídatinn ef ég fer úr flatjárni í gorma, en þarf þverstífu og leiðinda hliðarfærsla í fjöðrun
- samsíða 4-link(5-link?) - töluvert skárra en radíus armar, en er samt ekkert allt of hrifin af þessari útfærslu,
- skástífu 4-link(tvöföld a-stífa?) - þarfnast ekki þverstífu, væri óskastaðan en til að ná þeirri "geometríu" sem ég myndi vilja, þá þarf að færa bensíntank og styrkja grindarbita og annað svona maus,
- 2 samsíða stífur að neðan og A-stífa að ofan - hef ekkert skoðað þessa útfærslu, en grunar að ég verði í sama vandamáli með að bensíntankurinn og annað sé fyrir og það er smá maus að færa það allt til
jongud wrote:Þú hefur vonandi sett svera og góða bolta þegar þú festir plötuna fyrir loftdæluna, ég lenti í því að dælan var við það að slíta sig lausa, enda merkilega þungt í svona dælum.
ég man nú ekki hvaða boltastærð það var, en ég notaði bara þessa sem skrúfast í brakkettið sem fylgdi með, minnir að það hafi verið 8mm, en það voru 8 stk sem fóru í brakkettið fyrir dæluna, og svo er einn stærri bolti sem boltar dæluna niður í hjólaskálina. notaði 10.9 umbraco bolta í þetta þar sem það var það sem ég hafði til taks, en þessu verður skipt út fyrir 8.8 standard bolta við tækifæri.
semsagt, þessir fjórir boltar sem fara í innrikanntin, þeir klemma plötuna á milli dælubrakketts og innrikannts, er því með töluvert efni og ættu boltarnir því ekki að geta "kjagað" sig útúr blikkinu í innrabrettinu. er svo með brettaskinnu/extra stóra skinnu undir boltahausonum til að dreyfa álaginu enn frekar. þetta ætti að vera nokkuð öruggt eins og það er, en það má eflaust alltaf breyta og bæta.
Re: Toyota ævintýrið
Posted: 28.sep 2025, 08:38
frá jongud
Verandi sjálfur á Tacomu þá er ég farinn að hallast að því að blaðfjaðrirnar á þeim séu ansi vel heppnaðar.
Lenti leiðinlega oft í því á Land Cruiser 90 að gormafjöðrunin að aftan lét hann skrika til hliðar á þvottabrettum og holumiklum malarvegum. Tacoman gerir það ekki, hún heldur stefnunni vel í holum og þa þvottabrettum.
Ég er að vísu frekar létt hlaðin í ferðum, og ég er ekki mikið að flýta mér á grófum slóðum eða malavegum.
Re: Toyota ævintýrið
Posted: 28.sep 2025, 20:11
frá Elvar Turbo
Myndi nota fjaðrirnar með góðum dempurum, hefur virkað flott hjá kananum. Einfalt, þægilegt og ekki fyrir neinu
Re: Toyota ævintýrið
Posted: 28.sep 2025, 20:26
frá Snæri
Ætlaði einmitt að kíkja undir tacomuna hjá þér þegar ég rakst á hana á miðvikudaginn, en það gleymdist.
hliðarfærslan er leiðinda afleiðing þess að vera með link-a upsettningu sem þarfnast þverstífu/panhard stífu, en það má takmarka hana með réttri hönnun.
Ég persónulega er ekki alveg nógu ánægður með fjaðuruppsettninguna frá herra Toyota, bæði eru fjaðrirnar of stuttar, og of flatar til að ná þeirri mýkt/fjöðrun sem ég myndi vilja, og síðan myndi ég helst líka vilja snúa fjaðurliðnum við, þannig að þeir snéru rétt.
annars er töluverð hliðarfærsla á hásingunni núna, og "axle steer" þar sem að bíllinn var hannaður með hálfgerða núðlugrind sem er að flexa töluvert mikið, færð stundum svipaða tilfinningu eins og að hásingin sé að snúa upp á fjaðrirnar "Axle wrap" en það er í raun bara afturhlutinn á grindinni að dansa sinn eigin dans.
Í því samhengi, þá hefur mér verið bent á að með því að skipta út fjöðrum fyrir gorma, þá gæti ég verið að gera það vandamál enþá verra. það er neðri beygjan á grindinni, sem er uþb undir miðri afturhurð, sem sem mesta flexið kemur frá, og með gormum gæti ég lent í því að mynda aukið vægi á það horn og í raun eina leiðin til að fá það gott væri að loka allri grindinni, sem krefst þess að taka pallin af, bensíntankinn frá og lyfta húsinu, sem er aðeins meira verk en ég hef tök á að ráðast í í augnablikinu.

- grind.png (200.12 KiB) Viewed 12183 times
Re: Toyota ævintýrið
Posted: 03.okt 2025, 21:36
frá Snæri
Þessar fjöðrunar pælingar fara aðeins á hold, sem gefur mér meiri tíma í að hugsa og reikna út hvernig ég vill hafa þetta þegar þar að kemur, en Toyota USA ákvað loksins að heiðra inköllunina og eru búnir að senda af stað splunkunýjar fjaðrir og skipti ég því þessum brotnu út fyrir nýjar OEM fjaðrir.
en endilega allar ábendingar og comment varðandi fjöðrunar upsettningar eru vel þegnar :^)
Í síðustu ferð lenti ég svo í því að rífa öxulhosu, en Toyota má eiga það að það aðhafa neðri klafan "splittaðan" gerir það svo einfalt að skipta um öxulin, þarft ekkert að berjast við spindilkúlur eða neitt, bara taka öxul rónna af, 2 bolta af neðri spindlinum og þá er hægt að sveifla öllu frá og púlla öxulin úr. fer meiri tími í að setja búkkana undir og taka dekkið af heldur en að víxla öxlum.
en ég semsagt keypti nýjan heilan öxul, og ætla að skipta um hosur og græja hinn og hafa hann þá með sem vara. síðan langar mig líka að fara í smá tilrauna starfsemi með að skipta þrífótnum út fyrir porsche 934 lið.

- oxulhosa taett.jpg (3.64 MiB) Viewed 11818 times

- nyji og gamla.jpg (1.56 MiB) Viewed 11818 times

- nytt komid i.jpg (810.48 KiB) Viewed 11818 times
Re: Toyota ævintýrið
Posted: 16.okt 2025, 00:34
frá Sigurjon
Nú spyr maður af hverju villtu ekki radíus stífur, margir mjög öflugir jeppar með radíus stífur að aftan, margir kostir við radíus stífur og þá sérstaklega í tacomu í mínu mati
Re: Toyota ævintýrið
Posted: 17.okt 2025, 20:50
frá Snæri
Radíus armar eiga alveg sinn stað, og virka til dæmis mjög vel hjá kananum í eyðimerkur keppnum í "go fast" settuppi með miklu fjöðrunarsviði, Hinsvegar þvingast þær mjög fljótt í misfjöðrun þar sem að armarnir eru samsíða grindinni og því þurfa fóðringarnar að taka allan vinding og nota hásinguna sjálfa eins og risa stóra ballans-stöng.
Ég er bara ekki að sjá neinn hag í breytingum á fjöðrunarbúnaði sem er ekki að skila mér neinu m/v minn aksturs stíl umfram flatjárnin, sérstaklega þar sem að radíus armarnir þurfa þverstífu (panhard stífu) sem að hliðrar hásingunni til í gegnum fjöðrunarsviðið, ásamt því að breyta pinion hallanum töluvert meira í gegnum fjöðrunarsviðið en blöðin. Tacoman er með tvískift drifskaft og er aftara skaftið mjög stutt og má ekki við miklum pinion halla.
Re: Toyota ævintýrið
Posted: 19.okt 2025, 21:07
frá Snæri
Re: Toyota ævintýrið
Posted: 10.nóv 2025, 21:44
frá Snæri
Gaman hversu virkt spjallið er búið að vera undanfarna daga.
renbdi í stutta ferð með litlunefnd uppá hitasvæðið við grænudyngju á reykjanesinu. en annars hefur lítið verið ferðast síðan í síðastapósti.

- trakk nov'25 - litlaferð.jpg (344.28 KiB) Viewed 8398 times

- PB080023-1.jpg (5.59 MiB) Viewed 8398 times

- PB080029-2.jpg (4.01 MiB) Viewed 8398 times

- PB080035-3.jpg (4.3 MiB) Viewed 8398 times

- PB080039-4.jpg (5.43 MiB) Viewed 8398 times

- PB080045-6.jpg (4.1 MiB) Viewed 8398 times

- PB080042-5.jpg (5.81 MiB) Viewed 8398 times

- PB080049-7.jpg (3.3 MiB) Viewed 8398 times

- PB080051-8.jpg (4.48 MiB) Viewed 8398 times

- PB080058-9.jpg (4.76 MiB) Viewed 8398 times

- PB080059-10.jpg (5.11 MiB) Viewed 8398 times

- PB080069-12.jpg (934.78 KiB) Viewed 8398 times

- PB080066-11.jpg (7.17 MiB) Viewed 8398 times
Fyrr í sumar seldi ég svo traktorsræfil, sem er ekki frásögufærandi nema hvað að mér var borgað í bílapörtum. nánar tiltekið í portala setti sem ættlað er undir LC120 (að mér skilst) vissulega eru þetta china-special portalar en ekki 74weld eða eitthvað því um líkt, en spindilsporið(legu-unit sætið) á LC120 og Tacoma 2nd gen er það sama að framan og því boltast portallinn beint á án vandræða þar, og þar sem þetta boltast á spindilinn sjálfann þá hefur mismunurinn á geómetríunni engin áhrif. Vandamálið byrjar sumsé með afturhásingunni en hásingarrörið á tacomunni er lengra en á lc120 (þ.e. öxlarnir sem komu með portulunum eru of stuttir). ég fann hvergi neinar upplýsingar um spline-engagement fyrir afturdrifið á tacoma, en ég áættlaði að staðan væri svipuð og á ford 9", þ.e. ekkert svigrúm fyrir styttingu á rillum.
Ég var að íhuga það að láta smíða nýja öxla sem væru þá í réttri lengd en áður en ég gat fengið verð í það datt inná gólf til mín ílla ryðgað og ljótt, tómt hásingarrör undan 120 krúser. því var ákveðið að reyna að möndla það saman og setja undir tacomuna í staðin, og eiga þá gömlu hásingu klára ef ske kynni að china-special portalar séu eins special og margir virðast halda.
Ég reyndi á tímabili að selja þetta, en viðbrögðin frá krúser eigendum voru eins og ég hefði sármóðgað þá, að ég skyldi dirfast til að reyna að selja þeim eitthvað kínverskt dót og ætlast til að þeir blönduðu því við hið heilaga japanska stál frá herra Toyoda. þannig að ég gafst upp og hélt áfram að reyna að fá þetta til að passa, en þetta kemur semsagt frá "Wenling Haifeng Differential Gear Company" sem eru þekktir fyrir að framleiða kópíur af ARB lásum, hlutföllum og loftdælum (merkt HF)
hreinsaði öll stífubrakkett og allt dót af rörinu sem ég fékk og punktaði fjaðurplatta á hana, það verður svo verkefni um jólin að reyna að fá þetta allt til að passa undir. búinn að sprengja í sundir einn portalinn og fara í gegnum legur, timken og NTN legur í öllu og tannhjólin virðast vera hert. á einum gírnum er tónhringur og því ætti hraðamælir og abs að ganga saman. Taco er með skálabremsur en lc120 er með diska, gæti því þurft öflugri bremsubooster þegar þar að kemur - tundra boosterinn ætti að virka eða þá skipta vacuum boosternum út fyrir bosch ibooster.

- portalsett.jpg (3.35 MiB) Viewed 8398 times

- nyjahasingin.jpg (294.39 KiB) Viewed 8398 times

- borad.jpg (3.76 MiB) Viewed 8398 times

- skorid ur plotu.jpg (1.19 MiB) Viewed 8398 times

- skorid ut.jpg (4.58 MiB) Viewed 8398 times

- sodid saman 2.jpg (4.06 MiB) Viewed 8398 times

- stillt upp.jpg (4.25 MiB) Viewed 8398 times
Re: Toyota ævintýrið
Posted: 11.nóv 2025, 12:35
frá elli rmr
Þetta verður fróðlegt að sjá í virkni , hvernig fer með hlutföll hvað kemstu í stór dekk án þess að lækka orginal hlutföll ?
Re: Toyota ævintýrið
Posted: 11.nóv 2025, 13:18
frá Hjörturinn
Djöfull er þetta geggjað :)
Re: Toyota ævintýrið
Posted: 11.nóv 2025, 21:15
frá Snæri
elli rmr wrote:Þetta verður fróðlegt að sjá í virkni , hvernig fer með hlutföll hvað kemstu í stór dekk án þess að lækka orginal hlutföll ?
tannafjöldinn í kassanum er 21 tönn og 18 tönn, þ.e. nálægt 0.85:1 c.a. 14.3% niðurgírun, þannig að miðað við núverandi 285/70/17 þá ættu drif og hraðamælir að haldast eins á 37.3" dekkjum mér reiknast til að þetta ætti að vera gróflega eins og að vera á orginal bíl á 4.56 hlutföllum.
er enþá ekki 100% ákveðinn í endanlegri dekkjastærð, en ef ég fer í stærra en 37", þá fer ég líklega í 4.3 eða 4.56 í köggli sem er þá nær ~4.9 eða 5.21 út við hjólbarða.
portallinn gefur c.a. 11sentímetra hækkun á hásingu/driföxli og mér sýnist í fljótu bragði að 37" dekk ættu að smella inn með mjög nettri snyrtingu á svuntu/brettakannti.
er að dunda mér núna við að setja á hásinguna festingar og brakket fyrir bremsuslöngur/abs lagnir/dempara. reikna svo með að sandblása og zinka eða epoxy grunna rörið þegar öll brakkett og festingar eru komin á sinn stað.

- abs skynjari og bremsurör.jpg (1.08 MiB) Viewed 8292 times

- prufa að silfurkveikja á í stað þess að sjóða.jpg (3.21 MiB) Viewed 8292 times
Re: Toyota ævintýrið
Posted: 12.nóv 2025, 08:04
frá jongud
Ef það er ekki nú þegar búið að styrkja spindilarmana að framan þá þarf örugglega að gera það núna. Ég býst við að vogaraflið breytist eitthvað á örmunum.
Re: Toyota ævintýrið
Posted: 12.nóv 2025, 14:23
frá Snæri
Jújú, ég hafði hugsað mér að fá bara nýja spindla og sjóða styrkingu á þá ásamt því að styðja við stýrisendann og setja hann í “double shear”.. Partsouq er búin að vera með spindlana “expected in stock in 2 days” síðan í júlí.
veit ekki hvað ég geri í spindilkúlu málum, ætla mér allavegana ekki að fara í tjakkenda/rótenda.
Hef síðan verið að sjá klippur inná instagramminu þar sem portalar hafa verið að rífa stútinn/flangsinn af hásingarrörunum sjálfum, er með nokkrar hugmyndir um hvernig skuli stýfa það af.
Annars er ég að renna hálf blint í þetta og hef lítið sem ekkert til að styðjast við, er að láta skera út fyrir mig brakkett fyrir handbremsudælurnar (það er ekkert pláss fyrir drifskaftsbremsu, búinn að fara í marga hringi með það mál)
Re: Toyota ævintýrið
Posted: 09.jan 2026, 20:17
frá Snæri
Eitthvað hefur verið rólegt í þessum málum, allur tíminn sem átti að fara í að dunda sér við þetta í jólafríinu fór í staðin í að vinna í breytingum á torfærubíl fyrir næsta keppnistímabil.
en það sem gerðist þó er það að ég kláraði að skera út og sjóða demparafestingar á hásinguna, láta sandblása, epoxy grunnaði og lakkaði. Að öðru leiti hefur ekkert gerst í tacomunni síðan frá síðustu uppfærslu.
Partsouq á enþá von á spindlum innan 2 daga síðan í júlí, amayama átti bara annann þeirra fyrir mig, og Toyota hérna á Íslandi vill fá rúmar 150 þúsund krónur fyrir stykkið þegar ég spurðist fyrir.
Munurinn á LC120 og tacoma spindlunum er sú að tacoman er með aðeins sverari stýrisenda og spindilkúlur (lc120 stýrisendinn er m15x1.5, en tacoma m16x1.5, og kónninn eitthvað smotterí stærri líka, er ekki allveg viss hvað herra toyota var að pæla með þessum mun) annars er geómetrían sú sama, þannig að datt einnig í hug að fá bara lc120 spindla og rýma þá út fyrir tacoma kóninum... eða bara kaupa amazon special og láta það gott heita.

- dempara festing.jpg (3.31 MiB) Viewed 5557 times

- sandblasid.jpg (1.52 MiB) Viewed 5557 times

- epoxy.jpg (917.93 KiB) Viewed 5557 times

- lakkad.jpg (1.49 MiB) Viewed 5557 times
Á döfinni er svo líka að 3d skanna innréttinguna og hanna brakkett fyrir úrhleypibúnað, en stefnan er að fara í hálf-sjálvirkan búnað með handvirkum krönum
Re: Toyota ævintýrið
Posted: 10.jan 2026, 18:09
frá BOI
Þetta er glæsilegt verkefni hjá þér. Vel gert allt
Re: Toyota ævintýrið
Posted: 17.jan 2026, 12:33
frá Kalli
Gaman að lesa um þetta jeppaverkefni hjá þér.
Ég verslaði takkaborð hjá þessum
https://colight.aliexpress.com/store/27 ... match_sort
Re: Toyota ævintýrið
Posted: 18.jan 2026, 22:57
frá Snæri
Takk fyrir það, gaman að heyra að einhver hafi áhuga á þessu röfli mínu.
varðandi takkaborð, þá held ég að ég sé nokkuð vel settur í bili en ég á enþá eftir að tengja eitthvað við þá rofa sem ég bætti við fyrr í þræðinum.
annars þá var hægramegin við stýrið lítil skúffa sem ég fann engin not fyrir, og var búinn að gera ráð fyrir auxbeam rofaborði þar ef þarf.
ekkert gerst síðan síðast, hásingunni var bara pakkað inn og sett í geymslu, verður líklega ekki haldið áfram með það allveg strax. loksins fundust perur fyrir aircon rofana, og pínu litla ljósaperan sem er inní rofanum fyrir þokuljósið, annars verður líklega lítið gert í þessum bíl næsta mánuðin vegna annara verkefna.

- model.jpg (91.3 KiB) Viewed 4762 times

- ac borð.jpg (701.63 KiB) Viewed 4762 times

- rofar. jpg.jpg (2.65 MiB) Viewed 4762 times
Re: Toyota ævintýrið
Posted: 25.jan 2026, 11:18
frá Kalli
Re: Toyota ævintýrið
Posted: 25.jan 2026, 20:02
frá Snæri
Ég er með kína kópíu af eldri mælunum (hvítu panasonic dp-102) sem eru með 2 útganga. búinn að vera með þá tengda inná verkstæðisloftið núna í c.a. mánuð og ber þá reglulega saman við áreiðanlegan kalibreraðan mæli og einn af þessum 4 (3 kína copyur og 1 orginal panasonic) er nú þegar orðin vitlaust um ca 1 psi. það að fara með hann í gegnum "zero calibrate" ferlið virðist ekki duga
Hefði helst viljað fá alminnilegan þrýstinema/transducer með 4-20ma eða modbus útgang frekar en svona sambyggt apparat eins panasonic mælirinn/kínamælarnir eru.
sé til hvað ég geri í þessum málum þegar þar að kemur.
Re: Toyota ævintýrið
Posted: 03.mar 2026, 21:26
frá Snæri
það er þá komið að smá uppfærslu.
Fékk þennan klassíska olíuleka sem virðist alltaf óhjákvæmilega dúkka upp þegar ég eignast nýtt ökutæki. Í þetta skipti byrjaði það með óbærilegri lykt inní bíl, en þá hafði ventlalokspakningin gefið sig og farið að leka beint ofaná hvarfakútinn, sem betur fer var þetta farþega meginn og því ekki nema 5 mín verk að kippa ventlalokinu af (aðeins meira maus bílstjóramegin þar sem það þarf að taka sogreinina frá til að komast að því þar) þegar ventlalokið var komið af blasti við mér ófögnuður.
það greinilega verið trassað olíuskipti og/eða vélin fengið að hitna vel einhverntíman á lífsleiðinni, en olían sem "umlukti" tímakeðjuna var næst því að vera kola moli. keðjan virtist þó ekki vera mjög slök og kambáshjólin ekki slitin því var bara náð í góða sugu og reynt að sjúga stærstu klumpana upp án þess að missa þá í smurgöngin.
skipt um ventlalokspakkningu, olíu og síu - vélin fær svo nýja olíu og aðra síu eftir ca 500 km eða svo, ætti vonandi að vera nokkuð öruggur eftir það

- olíuleki.jpg (788.95 KiB) Viewed 2462 times

- rokkerarmar.jpg (544.19 KiB) Viewed 2462 times

- olíuógeð.jpg (841.06 KiB) Viewed 2462 times

- komid sama.jpg (536.47 KiB) Viewed 2462 times
síðan kemur að dundinu.
fékk skorið út brakket fyrir handbremsu á portalana, setti á og þetta virðist allt fúnkera eins og það á að vera - notaði wilwood barka-handbremsu, en þetta notar sama brakket og rafmagnshandbremsan ef ég gefst upp á þessu víradóti

- parking brakket.jpg (492.96 KiB) Viewed 2462 times

- portall kominn saman.jpg (1.1 MiB) Viewed 2462 times
Síðan var farið í að styrkja spindlana, fékk nýja spindla frá rockauto þar sem mínir voru orðnir svoldið ílla farnir. styrkingar soðnar á, epoxýhúðað og málað og sett undir ásamt nýjum stýrisendum.

- nyr spindill.jpg (1.4 MiB) Viewed 2462 times

- spindill sodin.jpg (1.21 MiB) Viewed 2462 times

- spindill epoxyhudad.jpg (592.43 KiB) Viewed 2462 times

- spindill malad.jpg (1.03 MiB) Viewed 2462 times

- spindlar klarir.jpg (382.5 KiB) Viewed 2462 times

- nyjir styrisendar.jpg (1.14 MiB) Viewed 2462 times

- spindill orginal.jpg (1.06 MiB) Viewed 2462 times

- spyndill uppfaert.jpg (912.93 KiB) Viewed 2462 times
Einnig undirbjó ég að fara í nýja dempara að aftan en núverandi demparar eru gott sem búnir, og ekki hægt að gera upp þar sem þetta eru samsoðnir mono-demparar. nýju dempararnir verða báðir framan við hásinguna, en ef ég lendi í veseni með hásingaskopp þá neyðist ég bara til að linka :^) annars virðast kanarnir ekki vilja meina að þetta breyti nokkru, enda 1-grfe ekki þekkt fyrir aflið.
festingin öðrumegin var brennd á grindina, epoxýmáluð og yfirmáluð

- demparafesting.jpg (1023.34 KiB) Viewed 2462 times

- demparafesting sodin 2.jpg (812.23 KiB) Viewed 2462 times

- demparafesting epoxy.jpg (305.22 KiB) Viewed 2462 times

- demparafesting malud.jpg (968.95 KiB) Viewed 2462 times
og svo eru þetta herlegheitin sem eiga að fara undir, king með 63mm stimpli og 30cm langri stöng- á eftir að taka þá í sundur og skinna þá til, þeir koma oftast helst til hastir beint frá framleiðanda, opna líklega fyrir auka blæðingu í gegnum stimpilin framhjá skinnum og skinna hann líklega í 15/12

- demparar.jpg (476.9 KiB) Viewed 2462 times
og svo er þetta hliðarverkefni með að pæla í úrhleypingum. gerði nokkrar prótótýpur af festingum, er að verða nokkuð ánægður með festinguna fyrir rofaborðið, en á eftir að endurhugsa mælabrakkettið betur - núverandi hugmynd er s.s. að nota 8-rofa auxbeam borð til að stýra þessu og verða rofarnir semsagt:
1 upp - 3 vinst fram - 5 hæg fram - 7 auto 1 (auto upp)
2 niður - 4 vinst aftan -6 hæg aftan - 8 auto 2 (auto niður)
takkar 1 og 2 verða með sjálfheldu/latch-unlatch
takkar 3-6 verður hægt að stilla bæði með sjálfheldu og sem þrýstirofa (latch/un-latch - momentary)
takkar 7 og 8 verða með sjálfheldu og munu nota útgangana frá DP-102 mælunum til að stýra relýum, og fara þá í þann þrýsting sem stilltur er í mælunum og halda því. sé til hvernig gengur að fá það til að fúnkera þegar þar að kemur - en útgangarnir á dp-102 mælunum virðist ráða vel við relýin sem ég er með
prótótýpurnar voru prentaðar með alskyns afgöngum sem ég fann hjá mér sem voru í mis-góðu ástandi og af mismunandi efnum og er útlitið eftir því ;)

- mælabrakket.jpg (533.19 KiB) Viewed 2462 times

- rofabrakket.jpg (525.98 KiB) Viewed 2462 times
og síðan að lokum er smá sneakpeek í tímaþjófinn sem hefur rænt helgunum af tacomunni, en þessi þarf að vera orðinn klár í keppni á Hellu í maí

- gæluverkefnid.jpg (1.16 MiB) Viewed 2462 times
Re: Toyota ævintýrið
Posted: 04.mar 2026, 08:14
frá jongud
Flott þetta!
En hvaða týpa af stýrisendum er þetta? Þeir eru greinilega eitthvað feitari en þeir upprunalegu.
Re: Toyota ævintýrið
Posted: 04.mar 2026, 18:54
frá Snæri
jongud wrote:Flott þetta!
En hvaða týpa af stýrisendum er þetta? Þeir eru greinilega eitthvað feitari en þeir upprunalegu.
Þetta eru Mevotech TTX frá rockauto, ég hef svosum ekkert fyrir mér í því annað en eftir smá gúggl þá var mælt með því að ef ég væri ekki að panta mér OEM eða Icon, þá væri TTX línan frá mevotech mjög solid - Mevotech eru svo með tvær aðrar línur sem eru eitthvað síðri.
það er sem betur fer mjög auðvelt að komast að bæði innri og ytri stýrisendunum á þessum bíl þannig að í versta falli fer ég bara í OEM.
ytri endinn er sverari og öflugri, en snittið á innri endanum er samt sem áður það sama, og er því veiki hlekkurinn.
Kaninn hefur verið eitthvað að
slífa snittið og styrkja það, en það er nú skömminni skárra að skipta um stýrisenda útá víðavangi heldur en tannstangastýrið.
tækifærið var notað í hádeginu í dag til að kíkja á demparana. flestir þessir universal "performance" demparar (Radflo, King, Fox, ProFender, Eibach) koma oftast full hastir og leiðinlegir fyrir minn smekk, enda ætlaðir í töluvert öðruvísi akstur en þann sem ég hef í huga.
Demparinn var því tættur í sundur og skinnaður uppá nýtt. en hérna verða smá skil - eflaust hafa margir jafn margar skoðanir á því hvernig á að tune-a dempara, og þeir hérna sem eru vanir munu líklega vilja meina að þetta eigi að vera öðruvísi og hvaðeina.
Mín reynsla af því að tjúna til dempara kemur úr torfærunni og af snjósleðum - ég hef aldrei tjúnað "fullvaxta" jeppa áður og því á ég fulla von á því að þurfa að rífa hann undan nokkrumsinnum og breyta til, en allavegana miðað við mína reynslu af öðrum tækjum ákvað ég að þetta yrði ágætis upphafspunktur
rebound: 6-skinnu pýramídastafli með 0.25mm skinnum
compression: 8-skinnu pýramýdastafli með milli-skinnu (flutter) sem splittar 0.25 og 0.3mm stafla.
allar stoppskrúfur teknar úr til að fá sem mest flæði framhjá skinnum við lágan hraða

- skinnur.jpg (906.12 KiB) Viewed 2325 times
- 0.25 x 25.5
- 0.25 x 29.0
- 0.25 x 33.0
- 0.25 x 36.8
- 0.25 x 40.6
- 0.25 x 44.5
- 0.25 x 44.5
- 0.25 x 40.6
- 0.20 x 25.5
- 0.30 x 36.8
- 0.30 x 33.0
- 0.30 x 29.0
- 0.30 x 25.5
- 0.30 x 21.5
hef fullan grun um að reboundið sé of létt, en það verður bara að koma í ljós