Millikassavesen Mussó
-
HHafdal
Höfundur þráðar - Innlegg: 128
- Skráður: 18.mar 2010, 10:52
- Fullt nafn: Halldór Hafdal Halldórsson
- Staðsetning: Vatnsleysuströnd
Millikassavesen Mussó
Jæja nú er ég held ég búinn að útiloka allt með millikassann ég fæ ekki ljósin í mælaborðinu til að slokkna og þegar þau eru kveikt kemst mussoinn ekki í lága drifið ég er búinn að skifta um heila, skiftimótor ,sensorinn aftur úr millikassanum og búinn að yfirfara lúmmið frá kassa uppí heila og ekkert gerist er einhver snillingur þarna úti sem veit eitthvað eða lent í svipuðu
eru einhver relay sem eru tengd þessu skiftidæmi ég er að heyra eitthvert relay vera djöflast en það gerist bara á ferð þannig að ég næ ekki að finna út hvar það er er ekki nógu puttalangur til að ná í relay brettið eða of feitur :-)
eru einhver relay sem eru tengd þessu skiftidæmi ég er að heyra eitthvert relay vera djöflast en það gerist bara á ferð þannig að ég næ ekki að finna út hvar það er er ekki nógu puttalangur til að ná í relay brettið eða of feitur :-)
-
draugsii
- Innlegg: 308
- Skráður: 31.jan 2010, 23:01
- Fullt nafn: Hilmar Ingimundarson
- Bíltegund: Toyota Hilux 93
- Staðsetning: Akureyri
Re: Millikassavesen Mussó
ég á viðgerðarbækling á tölvutæku ef þú heldur að það hjálpi
1993 árg Toyota Hilux (hvaðan kemur þetta Hilux ??) 35 - 36"
22RE bensínrokkur (rétt dugar til að skila honum áfram á jafnsléttu)
kominn á 38” og með 22RTE sem er heldur snarpari en gamla og svo gafst hún upp og er kominn með
1kz-te
Kv Hilmar
22RE bensínrokkur (rétt dugar til að skila honum áfram á jafnsléttu)
kominn á 38” og með 22RTE sem er heldur snarpari en gamla og svo gafst hún upp og er kominn með
1kz-te
Kv Hilmar
-
HHafdal
Höfundur þráðar - Innlegg: 128
- Skráður: 18.mar 2010, 10:52
- Fullt nafn: Halldór Hafdal Halldórsson
- Staðsetning: Vatnsleysuströnd
Re: Millikassavesen Mussó
Takk fyrir það ég á einn svoleiðis sjálfur en hann segir lítið um þetta en gott væri að fá linkinn hjá þér ef það skyldi vera annar bæklingur en ég á.
-
draugsii
- Innlegg: 308
- Skráður: 31.jan 2010, 23:01
- Fullt nafn: Hilmar Ingimundarson
- Bíltegund: Toyota Hilux 93
- Staðsetning: Akureyri
Re: Millikassavesen Mussó
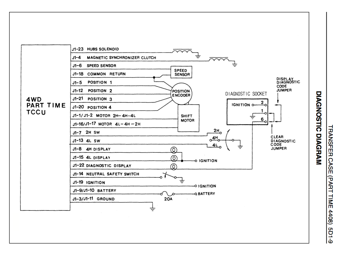
ég get sent þetta í tölvupósti það eru í þessu rafmagnsteikkningar og eitthvað
1993 árg Toyota Hilux (hvaðan kemur þetta Hilux ??) 35 - 36"
22RE bensínrokkur (rétt dugar til að skila honum áfram á jafnsléttu)
kominn á 38” og með 22RTE sem er heldur snarpari en gamla og svo gafst hún upp og er kominn með
1kz-te
Kv Hilmar
22RE bensínrokkur (rétt dugar til að skila honum áfram á jafnsléttu)
kominn á 38” og með 22RTE sem er heldur snarpari en gamla og svo gafst hún upp og er kominn með
1kz-te
Kv Hilmar
-
draugsii
- Innlegg: 308
- Skráður: 31.jan 2010, 23:01
- Fullt nafn: Hilmar Ingimundarson
- Bíltegund: Toyota Hilux 93
- Staðsetning: Akureyri
Re: Millikassavesen Mussó
Hérna er einhver teikning
1993 árg Toyota Hilux (hvaðan kemur þetta Hilux ??) 35 - 36"
22RE bensínrokkur (rétt dugar til að skila honum áfram á jafnsléttu)
kominn á 38” og með 22RTE sem er heldur snarpari en gamla og svo gafst hún upp og er kominn með
1kz-te
Kv Hilmar
22RE bensínrokkur (rétt dugar til að skila honum áfram á jafnsléttu)
kominn á 38” og með 22RTE sem er heldur snarpari en gamla og svo gafst hún upp og er kominn með
1kz-te
Kv Hilmar
-
draugsii
- Innlegg: 308
- Skráður: 31.jan 2010, 23:01
- Fullt nafn: Hilmar Ingimundarson
- Bíltegund: Toyota Hilux 93
- Staðsetning: Akureyri
Re: Millikassavesen Mussó
Og hér er önnur
1993 árg Toyota Hilux (hvaðan kemur þetta Hilux ??) 35 - 36"
22RE bensínrokkur (rétt dugar til að skila honum áfram á jafnsléttu)
kominn á 38” og með 22RTE sem er heldur snarpari en gamla og svo gafst hún upp og er kominn með
1kz-te
Kv Hilmar
22RE bensínrokkur (rétt dugar til að skila honum áfram á jafnsléttu)
kominn á 38” og með 22RTE sem er heldur snarpari en gamla og svo gafst hún upp og er kominn með
1kz-te
Kv Hilmar
-
HHafdal
Höfundur þráðar - Innlegg: 128
- Skráður: 18.mar 2010, 10:52
- Fullt nafn: Halldór Hafdal Halldórsson
- Staðsetning: Vatnsleysuströnd
Re: Millikassavesen Mussó
Takk Draugsi en ég er með þennan sama manual í tölvunni hjá mér.
Ég reif þetta drasl í sundur í gær og þegar mótorinn hékk í þráðunum þá varð ljósasjóið í mælaborðinu eðlilegt
hvað er þetta að benda mér á útleiðslu í mótornum? hvernig mæli ég það?
Ég reif þetta drasl í sundur í gær og þegar mótorinn hékk í þráðunum þá varð ljósasjóið í mælaborðinu eðlilegt
hvað er þetta að benda mér á útleiðslu í mótornum? hvernig mæli ég það?
-
HHafdal
Höfundur þráðar - Innlegg: 128
- Skráður: 18.mar 2010, 10:52
- Fullt nafn: Halldór Hafdal Halldórsson
- Staðsetning: Vatnsleysuströnd
Re: Millikassavesen Mussó
Jæja er búinn að leysa málið að ég held keypti bara varahlutabíl með þetta í lagi og ætla líka að hirða úr honum læsingarnar líka maður endar kannski á alvöru mussó hvað er mikið mál að fara úr 35 í 38 tommur?
Þannig að ég á einhverja parta ef ykkur vantar eitthvað dót . Kveðja Dóri 8669997
Þannig að ég á einhverja parta ef ykkur vantar eitthvað dót . Kveðja Dóri 8669997
-
HHafdal
Höfundur þráðar - Innlegg: 128
- Skráður: 18.mar 2010, 10:52
- Fullt nafn: Halldór Hafdal Halldórsson
- Staðsetning: Vatnsleysuströnd
Re: Millikassavesen Mussó
Ekki leysti þetta vandamálið. Hefur einhver prufað að taka mótorinn í burtu og skifta handvirkt á milli drifa ég hef gert það en ekki í neinum átökum er að fara í töluverð átök með þunga kerru um helgina gott væri ef einhver hefur prufað þetta í átökum hvort hann hrökkvi úr drifi ef mótorinn heldur ekki við öxulinn sem kemur út úr millikassanum.
Kveðja Dóri .
Kveðja Dóri .
-
Stebbi
- Innlegg: 2098
- Skráður: 31.jan 2010, 22:59
- Fullt nafn: Stefán Stefánsson
- Bíltegund: Eitthvað blátt
- Staðsetning: Hafnarfjörður
Re: Millikassavesen Mussó
Skiptimótorinn heldur bílnum ekki í drifi heldur snýr hann öxlinum á réttan stað til að velja rétt drif. Það eru svo skörð og hök í öxlum og göfflum sem halda bílnum í drifi undir átaki.
Hilux DC 2.4 dísel úrbræddur
Jeep Grand Cherokee 4.7 Seldur
MMC Pajero 2.5TDI 38" Seldur
Ford Econoline 44"
Jeep Grand Cherokee 4.7 Seldur
MMC Pajero 2.5TDI 38" Seldur
Ford Econoline 44"
-
HHafdal
Höfundur þráðar - Innlegg: 128
- Skráður: 18.mar 2010, 10:52
- Fullt nafn: Halldór Hafdal Halldórsson
- Staðsetning: Vatnsleysuströnd
Re: Millikassavesen Mussó
Þannig að hann ætti ekki að hrökkva úr drifi ég er smeykur við þetta ef hann myndi lenda einhverstaðar á milli drifa og kannski brjóta eitthvað. en þetta er einföld lausn bara skríða undir bílinn og færa handvirkt á milli(getur reyndar verið bæði blautt og skítugt)
Re: Millikassavesen Mussó
HHafdal wrote:Jæja nú er ég held ég búinn að útiloka allt með millikassann ég fæ ekki ljósin í mælaborðinu til að slokkna og þegar þau eru kveikt kemst mussoinn ekki í lága drifið ég er búinn að skifta um heila, skiftimótor ,sensorinn aftur úr millikassanum og búinn að yfirfara lúmmið frá kassa uppí heila og ekkert gerist er einhver snillingur þarna úti sem veit eitthvað eða lent í svipuðu
eru einhver relay sem eru tengd þessu skiftidæmi ég er að heyra eitthvert relay vera djöflast en það gerist bara á ferð þannig að ég næ ekki að finna út hvar það er er ekki nógu puttalangur til að ná í relay brettið eða of feitur :-)
Sæll.
Ég var búinn að taka allt rafmagnið í bílnum hjá mér í gegn. En ljósið logaði ennþá.
Vandarmálið var tengið sjálft í sjálfsskiptunni og í millikassanum. Þarft að skipta um það... Það er meira en að segja það að skipta um það.....
-
HHafdal
Höfundur þráðar - Innlegg: 128
- Skráður: 18.mar 2010, 10:52
- Fullt nafn: Halldór Hafdal Halldórsson
- Staðsetning: Vatnsleysuströnd
Re: Millikassavesen Mussó
Sæll skiftirðu um báða helmingana á tengjunum?
-
Stebbi
- Innlegg: 2098
- Skráður: 31.jan 2010, 22:59
- Fullt nafn: Stefán Stefánsson
- Bíltegund: Eitthvað blátt
- Staðsetning: Hafnarfjörður
Re: Millikassavesen Mussó
Ertu búin að athuga kúplinguna á framdrifinu? Getur ekki verið að hann sé ekki að ná að tengja framdrifið.
Hilux DC 2.4 dísel úrbræddur
Jeep Grand Cherokee 4.7 Seldur
MMC Pajero 2.5TDI 38" Seldur
Ford Econoline 44"
Jeep Grand Cherokee 4.7 Seldur
MMC Pajero 2.5TDI 38" Seldur
Ford Econoline 44"
Re: Millikassavesen Mussó
HHafdal wrote:Sæll skiftirðu um báða helmingana á tengjunum?
Já.
Re: Millikassavesen Mussó
Sæll Dóri
Það er víst relay vinstrameginn á innrabrettinu út við ljósið sem tengist þessu, sagði mér félagi sem var að slást við sama vandamál í Musso , hann er hjá Bíl-x í hveragerði.
Kveðja Stjáni
Það er víst relay vinstrameginn á innrabrettinu út við ljósið sem tengist þessu, sagði mér félagi sem var að slást við sama vandamál í Musso , hann er hjá Bíl-x í hveragerði.
Kveðja Stjáni
Jeep live - im living it!
-
HHafdal
Höfundur þráðar - Innlegg: 128
- Skráður: 18.mar 2010, 10:52
- Fullt nafn: Halldór Hafdal Halldórsson
- Staðsetning: Vatnsleysuströnd
Re: Millikassavesen Mussó
takk skoða það
Re: Millikassavesen Mussó
Og hafa einhverjar aðgerðir skilað árangri? Sama vandamál í Musso hér og maður er bara eitt spurningamerki. Gaman væri að heyra hvort búið væri að komast fyrir þetta millikassavandamál.
-
stjani39
- Innlegg: 65
- Skráður: 12.des 2011, 13:23
- Fullt nafn: Kristján Guðmundsson
- Staðsetning: Reykjavík
Re: Millikassavesen Mussó
HHafdal wrote:Ekki leysti þetta vandamálið. Hefur einhver prufað að taka mótorinn í burtu og skifta handvirkt á milli drifa ég hef gert það en ekki í neinum átökum er að fara í töluverð átök með þunga kerru um helgina gott væri ef einhver hefur prufað þetta í átökum hvort hann hrökkvi úr drifi ef mótorinn heldur ekki við öxulinn sem kemur út úr millikassanum.
Kveðja Dóri .
ég hef gert það og það virkar alveg en ég var í svipuðum vandræðum og þú eftir miklar ransóknir þá kom í ljós að þó að ég mældi alla víra þá virkuðu þeir eðlilega en þegar ég reindi að álagsmæla þá þá fann ég bilunina vírar með bilaða einangrun og vírarnir spanskrænaðir í sundur mælast eðlilegir í ohm mælingu en flitja ekkert þú ert sennilega að glíma við þetta vandamál
svona víra er djöfullegt að finna ég skifti um öll tengi og setti manúal skiftirofa til vara beint á mótor og er krafturin fengin ú stubbakveikjaranum sett í samband ef millikassa tölvan skildi klikka.
Musso, 1998, 3.0L OM 606 TD, 35", 12000 punda spil.
Stjáni
Stjáni
Re: Millikassavesen Mussó
Sælir
ég er í svipuðu basli með minn það er ekki hægt að færa á milli drifa nema drepa á honum þá er hægt að skipta á milli, er að verða frekar pirraður á þessu að þurfa alltaf að drepa á bilnum til að geta skipt getur einhver sagt mér hvað gæti verið að valda þessu er það þetta rely eða spansgræna ?
ég er í svipuðu basli með minn það er ekki hægt að færa á milli drifa nema drepa á honum þá er hægt að skipta á milli, er að verða frekar pirraður á þessu að þurfa alltaf að drepa á bilnum til að geta skipt getur einhver sagt mér hvað gæti verið að valda þessu er það þetta rely eða spansgræna ?
-
Þorri
- Innlegg: 323
- Skráður: 02.feb 2010, 12:55
- Fullt nafn: Þorvarður Lárusson
- Bíltegund: Musso cherokee ofl
Re: Millikassavesen Mussó
Ég var að glíma við nákvæmlega þetta vesen. Það lagaðist þegar ég skipti um millikassan þ.e. að ég get sett hann í lágadrifið með rofanum áður gat ég bara sett hann í framdrifið. Ljósin loga í mínum stanslaust og hafa gert það lengi bæði fyrir og eftir millikassaskipti.
-
arni87
- Innlegg: 305
- Skráður: 01.feb 2010, 19:49
- Fullt nafn: Árni Freyr Rúnarsson
- Bíltegund: 38" Musso
- Hafa samband:
Re: Millikassavesen Mussó
Þeir eiga það til að vera með allskyns vesen á millikassa og ljósum ef það kemur spansgræna á jörðina fyrir mótorinn.
minn var svona um daginn og þá var farið að spansa í jarðtenginu.
minn var svona um daginn og þá var farið að spansa í jarðtenginu.
-
sukkaturbo
- Innlegg: 3134
- Skráður: 07.feb 2010, 13:19
- Fullt nafn: Guðni Þór Sveinsson
Re: Millikassavesen Mussó
Sælir félagar var með svipað bras í Ford Exsplorer og Bronco ll. Henti þess rafdóti úr og setti stöng upp úr gólfinu. Er það ekki möguleiki í Musso, ég spyr þar sem ég þekki ekki Mussoinn. kveðja guðni
Re: Millikassavesen Mussó
sælir
Veit einhver hvaða millikassar með staung ekki rafmagni passa í musso bilana ?
Veit einhver hvaða millikassar með staung ekki rafmagni passa í musso bilana ?
Tengdir notendur
Notendur á þessu spjallborði: Engir skráðir notendur og 1 gestur